技术支持
CONTACT

河北远东泵业制造有限公司

  0317- 8185455

  

  hbydby@126.com

  河北省泊头市道东街88号

 Yor are here:Home > 技术支持
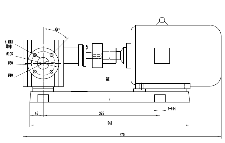
2CG6输送渣油泵 配4kw-4电机外形尺寸图
  2025-10-24 10:14:20    

2CG6输送渣油泵 配4kw-4电机外形尺寸图,该泵流量6m3/h,压力1.6Mpa.该泵口径DN40.

image.png


   NYP24 不锈钢高粘度齿轮泵 配R47减速器 外形尺寸图

   YCB6 不锈钢齿轮泵 配3kw-6电机外形尺寸图

© 2018 Hebei Yuandong Pumps B-yd.com .All Right Reserved.备案号:冀ICP备05010751号-2